拉压式传感器
拉压式传感器特点
1.高精度
2.高可靠性
3.高稳定性
4.安装方便
5.互换性好
6.抗冲击性能好
拉压式传感器应用举例
采用拉压式传感器的电子秤,这种传感器和普通压力传感器相比准确度高、价格较便宜、不易损坏,因此应用前景广泛。该电子秤可用于工厂生产中配料和测力等场合,具有测量准确,分辨率高,不易损坏和价格便宜等优点。
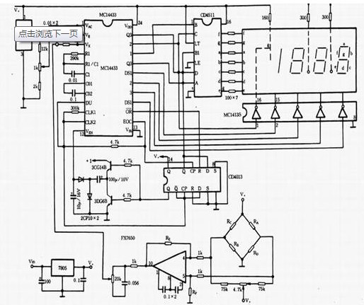
电子秤电路如图所示。主集成城MC14433为A/D转换集成块,4511为LED显示驱动集成块1413为位选片子,1403提供主集成电路一稳定比较电压,7650为斩波稳零单片集成运算放大器,放大传感器输出的电压信号。传感器用BLR型拉压式传感器,图中RA、RB、RC、RD为传感器中应变电阻。稳压电路7805向整个电路提供5V电压,7805的输人电压在 8-15V时正常工作。也可用交流220 V降压、整流、滤波后,提供给仪器使用。

由于仪器用于精度较高场合,因此14433、1403、7650外围的阻容元件,应选用低温度系数、热稳定性好的,电阻应选用RJ金属膜电阻。7650两支1k的电阻差值和RE、RF两电阻的差值应小于 l%,否则秤装完后有可能调零时调不到零点。RE、RF阻值的取值范围为几十k到几百k之间,视所选用的传感器大小而定。传感器量程小,如200kg,阻值就选小一些,量程大,如 2000kg,阻值就选大一些。如要用小数点表示,小数点电阻接V+,用小于200kg量程的传感器时,接右边数第一位前小数点,传感器量程在200ks至2000kg之间时,小数点全不亮,最小分辨率为1kg。
拉压式传感器安装注意事项
1.为防止大电流流经传感器,应在传感器之间加装短路片,以防偶然的大电流流过而将其烧坏。即使如此,在需要进行大从焊接时最好还是将压式传感器卸下,待几作结束后再将称重传感器安装好。
2.滚珠等移动部件应保持滑动自如,不应有卡死、锈蚀等现象。
3.压头应由20mm厚的铬钢制成,压头的底面应加工成圆弧,其半径应为传感器圆顶半径的3倍以上,并应进行热处理以增加压头的硬度。固定板应用45号钢制成,其厚度不得小于20mm,安装时的水平度不应超出±0.5°。
