消防应急灯
消防应急灯工作原理
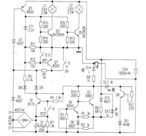
1.电池充电电路外电源经Q2, Q6, R8, D10对电池进行恒流充电。当有外电源供电时,充电电流经R8, D10向电池充电,且使充电指示灯D12点亮。
2.灯控制电路由Q3,仍、Q5、Q7和键K, G构成,在无市电时,按一下K(开)键,Q5饱和导通,Q5的集电极电流通过R12使Q7维持导通;D11反向击穿工作在稳压状态,Q5的集电极电压给Q3, Q4提供偏置使其导通,点亮L1、L2。当按一下G(关)键时,Q7截止,撤除了Q5导通条件,灯关闭。
当有市电供电时,外电源经D9使D7反向截止,Q5无法导通,键K和G都不能控制灯Ll, L2的开和关。停电后二极管D7负极电位变为零,使其瞬间正向导通,Q5饱和导通,构成点灯电路条件,L1、L2点亮。来一电后D7负极电位变高又反向截止,Q5截止,灯灭(起到自动控制的作用)。点灯控制电路中D7、Q7通过R6工作在临界状态,开关键K,G只起到触发作用。
3.试验电路当按住试验按键S不放时,Ql截止,D7负极电位变低而正偏导通,使Q5导通满足点灯条件,使L1、L2点亮。松开S键灯随即熄灭。试验电路的作用是测试点灯电路是否芷常。
4.电源电路220V交流经变压器(未画出)变压,整流滤波,由Ql集电极输出4.6V的直流电压。主要提供给充电电路给电池充电。并经R9使D14发光指示。
5.k障显示电路由D13, Q8, R17和D11组成故障指示电路,如果外电源电压过高使Q8导通,D13点亮压故障。

消防应急灯特点
消防应急灯的安装和维护
1、在工程设计中,为了方便平时维护与管理,消防应急照明最好按层以专用馈电回路供电。
2、为保证消防应急照明供电电源的可靠,有条件的应由变电所的低压应急母线段供电,即当用柴油发电机组做应急电源时,只要发电机投入使用,它就有电继续保证供电。
3、在火灾状态下,靠近地面的烟少、氧气多,人疏散的本能反应是弯腰或匍匐前进,因而局部高照度照明比高位安装带来的均匀照度更为有效。所以应提倡低位安装,即在靠近地面或在地面高度上提供疏散应急照明。
4、应急灯均以放电状态出厂,使用前必须进行20 小时的充电,才可进行放电。
5、使用中的应急灯具应定期进行性能检查,每半个月或一个月通过连续开关试验,以检查电路转换及电池的应急功能,并进行放电,以延长电池使用寿命。
6、做好配电线路的防火保护,暗敷时敷设在非燃烧体结构内,保护层厚度不小于30mm;明敷时穿金属管,并在钢管外面刷防火涂料或采用其它防火措施;线路采用防火电缆或耐火电缆、电线。
